AUTOMOTIVE ELECTRICIANS

Электросхемы автомобиля 1997 Ford Contour

Электросхемы автомобиля 1997 Ford Contour Download PDF file
СИСТЕМА КОНДИЦИОНИРОВАНИЯ ВОЗДУХА
↑ Электросхема кондиционера
Электросхема подогрева
ТОРМОЗНАЯ СИСТЕМА ABS ESP
All-Wheel ABS Circuit, с MEC III
All-Wheel ABS Circuit, с Traction Control
СИСТЕМА ПЕРЕДАЧИ ДАННЫХ CAN
Электросхема системы передачи данных CAN
СИСТЕМА ОХЛАЖДЕНИЯ
Электросхема системы охлаждения
СИСТЕМА КРУИЗ-КОНТРОЛЯ
Электросхема системы круиз-контроля
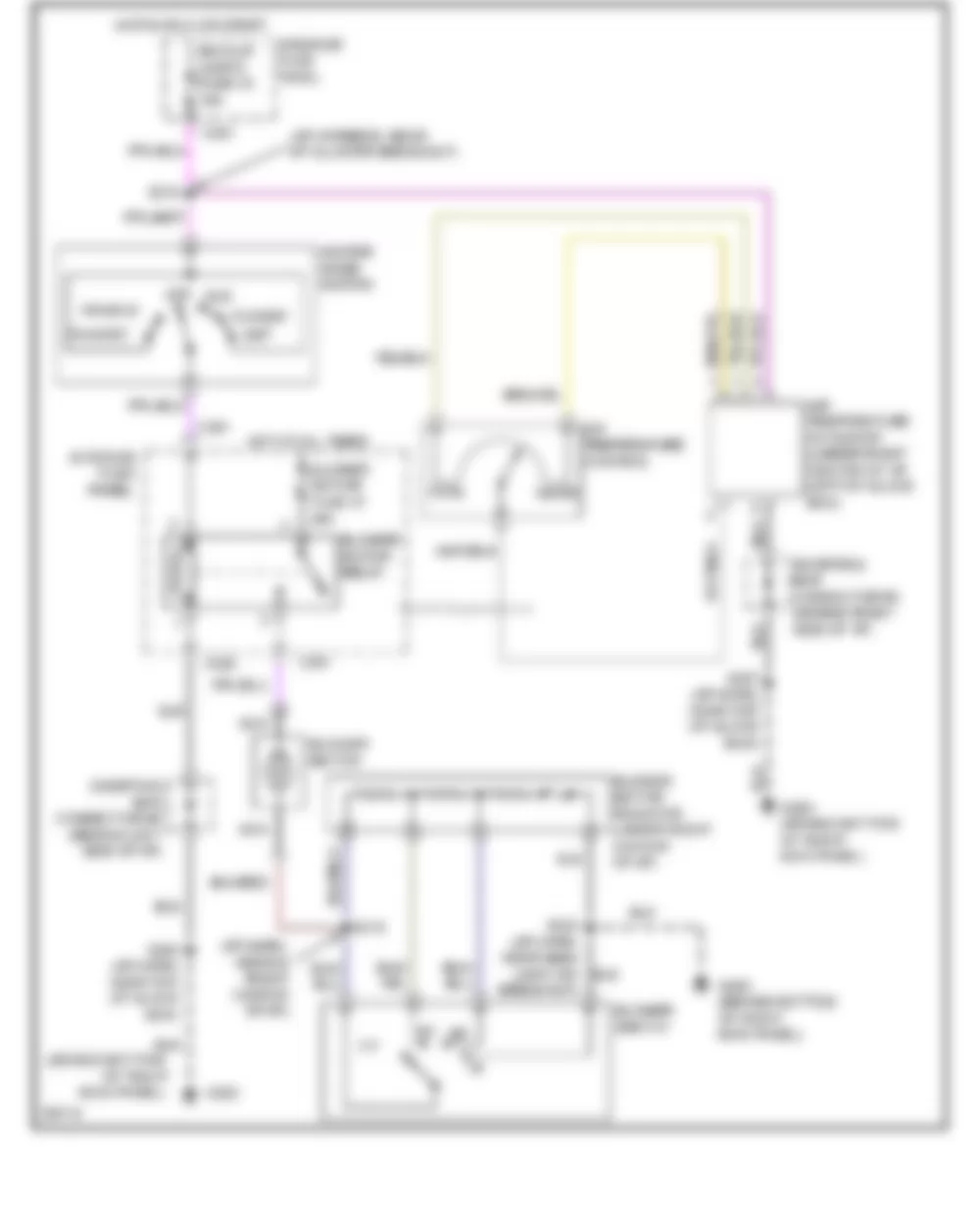
СИСТЕМЫ ПОДОГРЕВА
Электросхема подогрева
СИСТЕМА ВПРЫСКА, СИСТЕМА УПРАВЛЕНИЕМ ДВИГАТЕЛЯ
2.0L
2.0L, Электросхема системы впрыска, системы управлением двигателя (1 из 4)
2.0L, Электросхема системы впрыска, системы управлением двигателя (2 из 4)
2.0L, Электросхема системы впрыска, системы управлением двигателя (3 из 4)
2.0L, Электросхема системы впрыска, системы управлением двигателя (4 из 4)
2.5L
2.5L, Электросхема системы впрыска, системы управлением двигателя (1 из 4)
2.5L, Электросхема системы впрыска, системы управлением двигателя (2 из 4)
2.5L, Электросхема системы впрыска, системы управлением двигателя (3 из 4)
2.5L, Электросхема системы впрыска, системы управлением двигателя (4 из 4)
СИСТЕМА ВНЕШНЕГО ОСВЕЩЕНИЯ
Электросхема лампы заднего хода
Электросхема внешнего освещения
СИСТЕМА ПОДКЛЮЧЕНИЯ МАСС (РАСПРЕДЕЛЕНИЕ ЗАЗЕМЛЕНИЯ)
Электросхема подключения масс (распределение заземления) (1 из 3)
Электросхема подключения масс (распределение заземления) (2 из 3)
Электросхема подключения масс (распределение заземления) (3 из 3)
СИСТЕМЫ ГОЛОВНОГО ОСВЕЩЕНИЯ
Элекстросхема ближнего и дальнего света, с DRL
Элекстросхема ближнего и дальнего света, без DRL
СИСТЕМА ЗВУКОВОГО СИГНАЛА (ГУДОК)
Электросхема звукового сигнала (гудка)
ПРИБОРНАЯ ПАНЕЛЬ
Instrument Cluster Circuit, с Tachometer
Instrument Cluster Circuit, без Tachometer
СИСТЕМА ВНУТРЕННЕГО ОСВЕЩЕНИЯ
Электросхема подсветки
Электросхема подсветки кнопок, приборной панели
POWER ANTENNA
Power Antenna Circuit
БЛОК ПРЕДОХРАНИТЕЛЕЙ
Электросхема блока предохранителей (1 из 3)
Электросхема блока предохранителей (2 из 3)
Электросхема блока предохранителей (3 из 3)
СИСТЕМА ЦЕНТРАЛЬНОГО ЗАМКА
Door Lock Circuit
Keyless Entry Circuit
ПРИВОД ЗЕРКАЛ ЗАДНЕГО ВИДА
Электросхема привода зеркал заднего вида
СИСТЕМЫ СИДЕНИЙ
6-Way, Recliner & Lumbar Power Seat Circuit
СИСТЕМА ЛЮКА / ОТКИДНОГО ВЕРХА
Power Top/Sunroof Circuits
СИСТЕМА СТЕКЛОПОДЪЕМНИКОВ
Power Window Circuit
АУДИОСИСТЕМА
АУДИОСИСТЕМА Circuits, с Amplifier
АУДИОСИСТЕМА Circuits, без Amplifier
СИСТЕМА БЛОКИРОВКИ СЕЛЕКТОРА ПЕРЕДАЧS
Электросхема блокировки селектора передач
СИСТЕМА СТАРТЕРА / ГЕНЕРАТОРА
Электросхема генератора
Starting Circuit, A/T
Starting Circuit, M/T
СИСТЕМА ПОДУШЕК БЕЗОПАСНОСТИ SRS (AIR BAG)
Supplemental Restraint Circuit
СИСТЕМА АКПП, ТРАНСМИССИЯ
2.0L
2.0L, СИСТЕМА АКПП, ТРАНСМИССИЯ Circuit
2.5L
2.5L, СИСТЕМА АКПП, ТРАНСМИССИЯ Circuit
ПРЕДУПРЕЖДАЮЩИЕ СИСТЕМЫ / ИНДИКАТОРЫ / ЗВУКОВЫЕ СИГНАЛЫ
Warning System Circuits
СИСТЕМА СТЕКЛООЧИСТИТЕЛЕЙ / ОМЫВАТЕЛЕЙ
СИСТЕМА СТЕКЛООЧИСТИТЕЛЕЙ / ОМЫВАТЕЛЕЙ Circuit
Can't find your car? Check -> DiagnostData.com!