Componenti - AVVIAMENTO E RICARICA - Fiat DOBLO 1.3 JTD 16V Da 10/2000
| Codice componente | Denominazione | Riferimento al complessivo |
| A001 | BATTERIA | |
| A10 | ALTERNATORE | |
| A20 | MOTORINO D''AVVIAMENTO | |
| B001 | CENTRALINA DI DERIVAZIONE | |
| B2 | CENTRALINA DI DERIVAZIONE SOTTO PLANCIA | |
| B37 | FUSIBILE (MAXI FUSE) CANDELETTE | |
| C2 | MASSA BATTERIA SU MOTORE | |
| C3 | MASSA BATTERIA SU SCOCCA | |
| C15 | MASSA PLANCIA LATO GUIDA | |
| D004 | GIUNZIONE ANTERIORE/MOTORE | |
| D29 | GIUNZIONE CAVI MOTORE / CAVO SERVIZI MOTORE | |
| E50 | QUADRO STRUMENTI | |
| H001 | COMMUTATORE DI ACCENSIONE | |
| M001 | BODY COMPUTER |
| Codice componente | Denominazione | Riferimento al complessivo |
| A001 | BATTERIA | |
| A10 | ALTERNATORE | |
| A20 | MOTORINO D''AVVIAMENTO | |
| B001 | CENTRALINA DI DERIVAZIONE | |
| B2 | CENTRALINA DI DERIVAZIONE SOTTO PLANCIA | |
| B37 | FUSIBILE (MAXI FUSE) CANDELETTE | |
| C2 | MASSA BATTERIA SU MOTORE | |
| C3 | MASSA BATTERIA SU SCOCCA | |
| C15 | MASSA PLANCIA LATO GUIDA | |
| D004 | GIUNZIONE ANTERIORE/MOTORE | |
| D29 | GIUNZIONE CAVI MOTORE / CAVO SERVIZI MOTORE | |
| E50 | QUADRO STRUMENTI | |
| H001 | COMMUTATORE DI ACCENSIONE | |
| M001 | BODY COMPUTER |
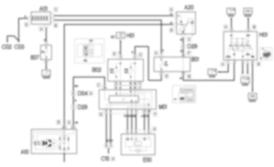
Il circuito di avviamento e ricarica e composto dalla batteria, dal motorino diavviamento e dall''alternatore.La batteria (12V) e del tipo a ridotta manutenzione.Il motorino di avviamento consiste in un motore a corrente continua alimentato dalla batteria ed in un elettromagnete di eccitazione.Ruotando la chiave di accensione nella posizione estrema (AVV) vengono alimentati gli avvolgimenti del motorino, generando le forze elettromagnetiche che fanno ruotare il pignone del motorino stesso.Contemporaneamente viene eccitato l''elettromagnete che aziona il meccanismo di innesto del pignone nella corona dentata del volano, mettendo cosi in rotazione l''albero motore.L''alternatore ricarica la batteria durante la normale rotazione del motore.L''alberino dell''alternatore (rotore) viene messo in rotazione dall''albero motore attraverso una cinghia.Alimentato con la corrente di eccitazione, il rotore genera un campo magnetico che induce sull''avvolgimento fisso (statore) una corrente alternata.Un ponte raddrizzatore a diodi posto sul retro dell''alternatore trasforma la corrente alternata in continua, che viene inviata a ricaricare la batteria.Un regolatore di tensione, pure incorporato nell''alternatore, mantiene un’erogazione di corrente a tensione costante (circa 14 V) per tutti i campi di variazione del carico e del regime del motore.
Dal commutatore di accensione H01 esce una linea (50) dal pin 3 connettore A proveniente direttamente dalla batteria. Con chiave di accensione sulla posizione estrema (AVV) viene alimentato l’avvolgimento dell’elettromagnete del motorino d’avviamento A20 al pin C.Inoltre il pin A del motorino e alimentato con la tensione proveniente direttamente dalla batteria A01 connettore B.La corrente continua generata dall’alternatore A10 (pin B+) viene inviata a ricaricare la batteria A01 passando attraverso il motorino d’avviamento A20 pin B.Quando l’alternatore non genera tensione, percio quando non ricarica la batteria, invia un segnale di massa dal pin D+ al body computer M01 pin 19 del connettore C.Questi comanda quindi l’accensione della spia “insufficiente ricarica della batteria” nel quadro strumenti E50 dai pin 5 e 6 del connettore D (linea CAN).Quando il motore e ormai avviato, questo segnale diventa pari a 12 V di tensione e la spia pertanto si spegne.Il body computer e il quadro di bordo comunicano tra loro tramite i pin 5 e 6 connettore D di M01 e i pin 9 e 8 connettore A di E50.Il body computer puo essere alimentato tramite il pin 11 connettore E (alimentazione “sotto chiave”) e il pin A connettore C (alimentazione diretta) della centralina di derivazione B02. Per l’alimentazione diretta esiste un fusibile di protezione F1 situato nella centralina di derivazione B01.Queste linee alimentano anche il quadro di bordo E50 tramite due linee protette dai fusibili F37 e F53 della centralina di derivazione B02 ed entranti nel quadro ai pin 1 e 3 connettore A.I pin 8 e 9 del connettore D del body computer sono invece collegati a massa.




































































