Components - STARTING AND RECHARING - Fiat DOBLO 1.9 JTD 8V da 12/03
| Component code | Description | Reference to the assembly |
| A001 | BATTERY | |
| A10 | ALTERNATOR | |
| A20 | STARTER MOTOR | |
| B001 | JUNCTION UNIT | |
| B2 | JUNCTION UNIT UNDER DASHBOARD | |
| B37 | HEATER PLUGS MAXI FUSE | |
| C2 | BATTERY EARTH ON ENGINE | |
| C3 | BATTERY EARTH ON BODYSHELL | |
| C15 | DASHBOARD EARTH, DRIVER''S SIDE | |
| D004 | FRONT/ENGINE COUPLING | |
| E50 | INSTRUMENT PANEL | |
| H001 | IGNITION SWITCH | |
| M001 | BODY COMPUTER |
| Component code | Description | Reference to the assembly |
| A001 | BATTERY | |
| A10 | ALTERNATOR | |
| A20 | STARTER MOTOR | |
| B001 | JUNCTION UNIT | |
| B2 | JUNCTION UNIT UNDER DASHBOARD | |
| B37 | HEATER PLUGS MAXI FUSE | |
| C2 | BATTERY EARTH ON ENGINE | |
| C3 | BATTERY EARTH ON BODYSHELL | |
| C15 | DASHBOARD EARTH, DRIVER''S SIDE | |
| D004 | FRONT/ENGINE COUPLING | |
| E50 | INSTRUMENT PANEL | |
| H001 | IGNITION SWITCH | |
| M001 | BODY COMPUTER |
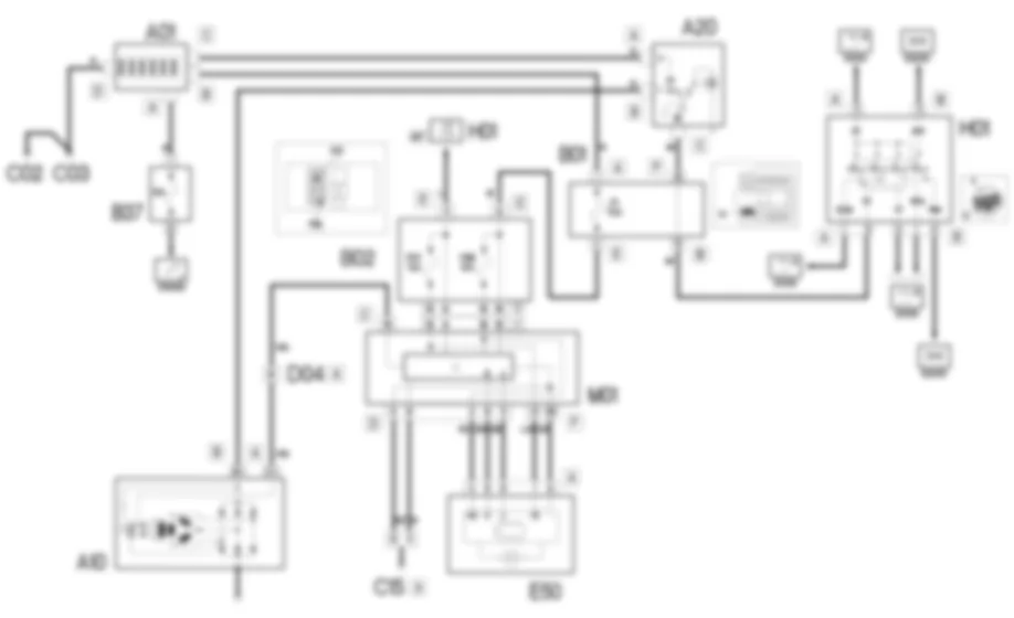
The ignition and recharging circuit comprises the battery, starter motor and alternator.The battery (12) is low maintenance type.The starter motor consists of a d.c. motor supplied by the battery and an excitation electromagnet.When the ignition key is turned as far as it will go (AVV), the motor windings are supplied to generate the electromagnetic forces that are used to turn the starter motor pinion.This simultaneously activates the electromagnet that operates the mechanism that causes the pinion to mesh with the flywheel ring gear and thus turn the crankshaft.The alternator recharges the battery during normal engine rotation.The alternator shaft (rotor) is turned by the crankshaft via a belt.When supplied by an excitation current, the rotor generates a magnetic field that sets up an alternating current in the fixed winding (stator).A diode rectifier bridge at the back of the alternator allows the alternating current to be transferred into a direct current that is sent to recharge the battery.A voltage governor, also built into the alternator, maintains the power supply at a constant voltage (14 V) throughout the load variation and engine speed ranges.
Line (50) direct from the battery leaves ignition switch H001 from pin 3 of connector A. With the ignition key turned as far as it will go (AVV), the winding of starter motor electromagnet A020 is supplied at pin C.The starter motor is also supplied with voltage taken directly from battery A01 connector B.The direct current generated by alternator A010 (pin B+) is sent to battery A01, passing through starter motor A20 (pin B).When the alternator is not turning and therefore not recharging the battery, an earth signal is sent from pin D+ to the Body Computer M01 - pin 19 of connector C:This then controls the activation of the lower battery charge warning light in instrument panel E50 from pins 5 and 6 of connector D (CAN line).When the engine is started, this signal is equal to 12 V and the warning light goes off.The body computer and the control panel communicate with one another via pins 5 and 6 connector D of M01 and pins 9 and 8 connector A of E50.The body computer may be suppied via pin 11 connector E (ignition-operated supply) and pin A connector C (direct supply) of junction unit B02. Fuse F1 in engine compartment junction unit B01 protects the direct power supply.These lines also supply control panel E50 via two lines protected by fuses F37 and F53 of junction unit B02 and entering the panel at pins 1 and 3 of connector A.Pins 8 and 9 of connector D of the body computer are earthed.


































































