AUTOMOTIVE ELECTRICIANS

Fiat MULTIPLA 1.6 16v da 04/02 a 08/03 – GESTIONE ELETTRONICA MOTORI BENZINA – – BLUPOWER – SCHEMA ELETTRICO, LOCALIZZAZIONE COMPONENTI, DESCRIZIONE FUNZIONALE – SCHEMA ELETTRICO, LOCALIZZAZIONE COMPONENTI, DESCRIZIONE FUNZIONALE

Fiat MULTIPLA 1.6 16v  da 04/02 a 08/03 – GESTIONE ELETTRONICA               MOTORI BENZINA –  – BLUPOWER – SCHEMA ELETTRICO, LOCALIZZAZIONE COMPONENTI, DESCRIZIONE FUNZIONALE – SCHEMA ELETTRICO, LOCALIZZAZIONE COMPONENTI, DESCRIZIONE FUNZIONALE
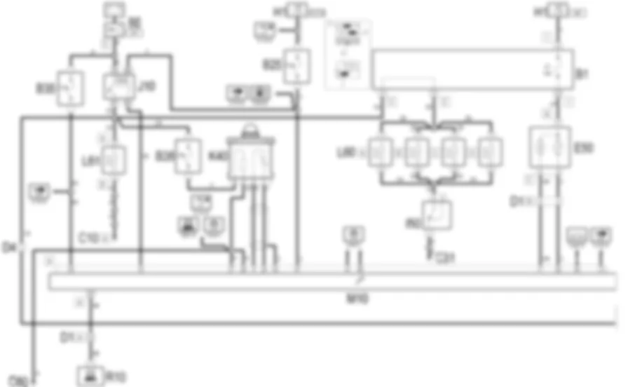
Schema elettrico



Componenti
Codice componenteDenominazioneRiferimento al complessivo
A30Bobina di accensioneB1Centralina di derivazioneB5Scatola MAXI FUSEB25Fusibile alimentaz. servizi sotto chiave (15/54)-
B25Fusibile alimentaz. servizi sotto chiave (15/54)-
B28Fusibile pompa benzina-
B29Fusibile iniettori-
B34Fusibile iniettori GPL-
B35Fusibile memorie iniezione e CODE-
B36Fusibile sonda lambda-
B040Fusibile alimentazione servizi iniezione ( ANTERIORE )-
C10Massa ant. sinistra-
C31Massa posteriore destra-
C60Massa centralina iniezione-
C62Massa centralina iniezione metano-
C63Massa centralina iniezione GPL-
D1Giunzione ant./plancia-
D4Giunzione ant./motore-
D6Giunzione ant./posteriore-
D81Giunzione iniettori-
D81Giunzione iniettori-
E50Quadro strumentiH1Commutatore di accensioneH94Commutatore benzina / GPLH95Commutatore benzina/metanoI50Interruttore inerzialeJ10Teleruttore principale iniezione-
J24Teleruttore elettrovalvole GPL-
J25Teleruttore elettrovalvole metano-
J26Teleruttore alimentazione metano/GPL-
J27Teleruttore esclusione alimentazione benzina-
K15Sonda lambda su pre-catalizzatore-
K17Sonda lambda su catalizzatore-
K36Sensore / trasmettitore temperatura refrigerante m2882294Op. 1056B ALIMENTAZIONE MULTI-POINT INJECTION (MPI)
K36Sensore / trasmettitore temperatura refrigerante mK40Sonda lambdaK43Sensore temperatura aria integratoK45Sensore temperatura refrigerante motoreK45Sensore temperatura refrigerante motoreK46Sensore di giriK47Sensore di fase-
K47Sensore di faseK50Sensore di battitoK56Sensore posizione farfallaK57Sensore pressione e temperatura metano-
L10Elettrovalvola recupero vapori combustibileL60Elettrovalvola alimentazione metanoL61Elettrovalvola regolazione metanoL63Elettrovalvola arresto GPLM10Centralina controllo motore-
M10Centralina controllo motore2882294Op. 1056B ALIMENTAZIONE MULTI-POINT INJECTION (MPI)
M10Centralina controllo motoreM16Dispositivo elettr. commutazione benzina/metano-
M16Dispositivo elettr. commutazione benzina/metano-
M17Disp. gestione elettropompa e elettrov. mand. GPL2882524Op. 1043A SERBATOIO GPL
M17Disp. gestione elettropompa e elettrov. mand. GPLM18Centralina GPLM19Centralina iniezione metano-
N40Elettropompa combustibile e misuratore di livelloN70ElettroiniettoreN72Elettroiniettore metanoN73Elettroiniettore GPLN74Attuatore minimoR10Giunto di diagnosi multiplo-
Localizzazione componenti

Componenti
Codice componenteDenominazioneRiferimento al complessivo
A30Bobina di accensioneB1Centralina di derivazioneB5Scatola MAXI FUSEB25Fusibile alimentaz. servizi sotto chiave (15/54)-
B25Fusibile alimentaz. servizi sotto chiave (15/54)-
B28Fusibile pompa benzina-
B29Fusibile iniettori-
B34Fusibile iniettori GPL-
B35Fusibile memorie iniezione e CODE-
B36Fusibile sonda lambda-
B040Fusibile alimentazione servizi iniezione ( ANTERIORE )-
C10Massa ant. sinistra-
C31Massa posteriore destra-
C60Massa centralina iniezione-
C62Massa centralina iniezione metano-
C63Massa centralina iniezione GPL-
D1Giunzione ant./plancia-
D4Giunzione ant./motore-
D6Giunzione ant./posteriore-
D81Giunzione iniettori-
D81Giunzione iniettori-
E50Quadro strumentiH1Commutatore di accensioneH94Commutatore benzina / GPLH95Commutatore benzina/metanoI50Interruttore inerzialeJ10Teleruttore principale iniezione-
J24Teleruttore elettrovalvole GPL-
J25Teleruttore elettrovalvole metano-
J26Teleruttore alimentazione metano/GPL-
J27Teleruttore esclusione alimentazione benzina-
K15Sonda lambda su pre-catalizzatore-
K17Sonda lambda su catalizzatore-
K36Sensore / trasmettitore temperatura refrigerante m2882294Op. 1056B ALIMENTAZIONE MULTI-POINT INJECTION (MPI)
K36Sensore / trasmettitore temperatura refrigerante mK40Sonda lambdaK43Sensore temperatura aria integratoK45Sensore temperatura refrigerante motoreK45Sensore temperatura refrigerante motoreK46Sensore di giriK47Sensore di fase-
K47Sensore di faseK50Sensore di battitoK56Sensore posizione farfallaK57Sensore pressione e temperatura metano-
L10Elettrovalvola recupero vapori combustibileL60Elettrovalvola alimentazione metanoL61Elettrovalvola regolazione metanoL63Elettrovalvola arresto GPLM10Centralina controllo motore-
M10Centralina controllo motore2882294Op. 1056B ALIMENTAZIONE MULTI-POINT INJECTION (MPI)
M10Centralina controllo motoreM16Dispositivo elettr. commutazione benzina/metano-
M16Dispositivo elettr. commutazione benzina/metano-
M17Disp. gestione elettropompa e elettrov. mand. GPL2882524Op. 1043A SERBATOIO GPL
M17Disp. gestione elettropompa e elettrov. mand. GPLM18Centralina GPLM19Centralina iniezione metano-
N40Elettropompa combustibile e misuratore di livelloN70ElettroiniettoreN72Elettroiniettore metanoN73Elettroiniettore GPLN74Attuatore minimoR10Giunto di diagnosi multiplo-
DescrizioneUn sistema di controllo elettronico sovrintende e regola tutti i parametri del motore, ottimizzando prestazioni e consumi attraverso una risposta in tempo reale alla diverse condizioni di funzionamento.Il sistema e gestito da un'unica centralina che controlla sia la accensione che l'iniezione del metano.In base ai segnali ricevuti da numerosi sensori, la centralina comanda gli attuatori ad essa collegati, gestendo gli impianti di:alimentazione metano;alimentazione aria;raffreddamento motore;scarico con marmitta catalitica; Per maggiori dettagli, 2879281vedere DESCRIZIONI E FUNZIONAMENTO:1058ALIMENTAZIONE CNGIl sistema e controllato anche per mezzo di due teleruttori collocati nella scatola portafusibili e portateleruttori posta nel vano motore vicino alla centralina stessa. Le linee di alimentazione della centralina e dei vari componenti del sistema (sensori e attuatori) sono protette da un apposito maxifuse e da altri tre fusibili volanti, anch'essi collocati nella scatola suddetta.
Descrizione funzionale La centralina controllo motore M10 controlla e regola tutto il sistema di accensione ed iniezione elettronica. La centralina e alimentata direttamente dalla batteria - al pin 29 - dalla linea del maxifuse EFI di B5 , attraverso la linea protetta dal fusibile B35 . La alimentazione sotto chiave (15/54) giunge al pin 47 dalla linea protetta dal fusibile volante B25 . I pin 27 e 28 della centralina M10 sono a massa. Il teleruttore principale J10 e alimentato direttamente dalla batteria dalla linea del maxifuse EFI di B5., mentre la bobina e alimentata sotto chiave (15/54) dalla linea protetta dal fusibile volante B25; viene eccitato da un segnale di comando (massa) proveniente dal pin 15 della centralina M10 (segnale di sicurezza che abilita l'impianto di alimentazione del metano) ed invia, di conseguenza, la alimentazione :alle quattro elettrovalvole delle bombole del metano L60 ;all'elettrovalvola di regolazione del metano L61 ;agli elettroiniettori metano N72 ;alla bobina A30 ;al riscaldatore della sonda lambda, attraverso la linea protetta dal fusibile B36 ; Le quattro elettrovalvole collocate sulle bombole del metano L60 sono collegate a massa attraverso l'interruttore inerziale I50 , che in caso di urto interrompe il circuito e quindi ferma pericolose l'erogazione di combustibile. (per maggiori dettagli sui dispositivi di sicurezza dell'impianto del metano, 2879281vedere DESCRIZIONI E FUNZIONAMENTO:1058ALIMENTAZIONE CNG ). La centralina motore M10 riceve i segnali dai diversi sensori, mantenendo cosi sotto controllo tutti i parametri di funzionamento del motore. Il sensore di giri K46 fornisce, attraverso un segnale in frequenza inviato ai pin 53 (positivo) e 67 (negativo) della centralina M10 , informazioni circa il regime del motore: questi due segnali sono di bassissima intensita e vengono pertanto schermati opportunamente (pin 77). Il sensore di fase K47 riceve alimentazione di riferimento dal pin 68 e massa di riferimento dal pin 54 di M10 e .fornisce, attraverso un segnale inviato ai pin 69 della centralina M10 , informazioni circa la fasatura del motore. Il sensore temperatura aria integrato K43 riceve una massa di riferimento dal pin 54; invia un segnale corrispondente alla temperatura aria aspirata al pin 55 della centralina stessa. Dal pin 68 di M10 viene inviata una alimentazione di riferimento al sensore K43 , che restituisce al pin 75 un segnale proporzionale alla pressione dell'aria aspirata. Il sensore posizione farfalla K56 viene alimentato a 5 V dal pin 60 e riceve una massa di riferimento dal pin 54; invia attraverso un potenziometro un segnale proporzionale al grado di apertura della farfalla al pin 76 di M10 . Il sensore temperatura motore K36 , riceve una massa di riferimento dal pin 54 della centralina M10 , e fornisce un segnale proporzionale alla temperatura del liquido del motore al pin 62 della centralina stessa. Lo stesso trasmettitore fornisce informazioni allo strumento con l'indicatore e la spia della temperatura del motore: pin 1 del connettore A di E50 . Il sensore di detonazione K50 fornisce, attraverso segnali in frequenza, informazioni circa l'insorgere della detonazione in camera di combustione: invia due segnali ai pin 56 (positivo) 70 (negativo) di M10 ; anche questi segnali vengono schermati opportunamente (pin 63). La sonda lambda riscaldata K40 fornisce alla centralina M10 informazioni circa la corretta composizione della miscela aria-combustibile: il segnale viene inviato al pin 20 della centralina, mentre il pin 9 fornisce la massa di riferimento: questi due segnali sono di bassissima intensita e vengono pertanto schermati opportunamente (pin 44). La sonda K40 viene riscaldata con una resistenza, in modo da assicurarne un corretto funzionamento anche a freddo; la resistenza e alimentata dal teleruttore principale J10 , attraverso la linea protetta dal fusibile B36 . La centralina M10 controlla l'apertura degli elettroiniettori del metano N72 , attraverso appositi segnali inviati dai pin 71, 71, 78 e 79. Gli iniettori N72 ricevono l'alimentazione di consenso all'apertura dal teleruttore principale J10 . La centralina M10 controlla anche la bobina A30 tramite i segnali di comando per l'avvolgimento primario della bobina, mentre il secondario invia l'impulso alle candele: dal pin 59 per la coppia di cilindri 1-4 e dal pin 66 per i cilindri 2-3. I primari delle bobine A30 ricevono l'alimentazione di consenso all'apertura dal teleruttore principale J10 . L'attuatore del minimo N74 regola la linea di by-pass della farfalla. Esso e comandato dalla centralina M10 attraverso i segnali dai pin 57, 58, 64 e 65. La centralina M10 si collega con la centralina CODE M20 attraverso l'apposita linea seriale dal pin 13; in tal modo se la centralina CODE non rileva un codice corretto, non da il consenso ed il motore non viene avviato 2880544VedereE7010CODE . La centralina e dotata di un sistema di autodiagnosi, che puo essere utilizzato collegandosi al connettore R10 : ad esso arrivano i segnali dal pin 25 dalla centralina M10 attraverso la apposita linea diagnostica. Il sistema di autodiagnosi genera anche il segnale per la spia "avaria iniezione", posta nello strumento E50 pin16 del connettore B , che esce dal pin 26 della centralina M10 . In caso di elevata temperatura motore, la centralina provoca l'accensione della relativa spia sul quadro E50 (segnale dal pin 17 di M10 al pin 8 del connettore A di E50 ) Il segnale tachimetrico (velocita vettura) giunge al pin 50 della centralina M102880281VedereE4010STRUMENTO DI BORDO . Il segnale di giri motore, generato dalla centralina M10 , viene inviato al quadro dal pin 4 di M102880281VedereE4010STRUMENTO DI BORDO . Dal pin 74 di M10 parte il segnale consumo combustibile per il Trip Computer contenuto nel quadro strumenti E502880281VedereE4010STRUMENTO DI BORDO . La centralina M10 e collegata con l'impianto di condizionamento tramite i pin 41 e 48. Cio consente di adeguare il regime minimo del motore all'aumento di carico ogni volta che il compressore viene inserito, oppure di disinserire lo stesso in caso di elevate velocita o elevati carichi motore 2880503VedereE6021INSERIMENTO COMPRESSORE . La centralina controlla anche il sistema di raffreddamento del motore: i pin 14, 35 e 40 comandano l'inserimento della elettroventola relativa 2880382VedereE5020RAFFREDDAMENTO MOTORE .

Bobina di accensione



A030



A030



A030



Bobina di accensione



A030



A030



A030



Bobina di accensione



A030



A030



A030



Fusibile alimentaz. servizi sotto chiave (15/54)



B025



B025



B025



B025



B025



B025



B025



B025



B025



B025



B025



Fusibile pompa benzina



B028



B028



B028



Fusibile iniettori



B029



B029A



B029B



Fusibile iniettori GPL



B034B



B034A



Fusibile memorie iniezione e CODE



B035



B035



B035



B035



B035



Fusibile sonda lambda



B036



B036



B036



B036



Massa ant. sinistra



C010A



C010B



C010C



C010C



C010D



C010D



C010A



C010A



C010A



C010A



Massa posteriore destra



C031



C031



C031



Massa centralina iniezione



C060



C060



C060



C060



C060



C060



C060



Massa centralina iniezione metano



C062



Massa centralina iniezione GPL



C063



Giunzione ant./plancia



D001A



D001A



D001A



D001A



D001A



D001A



D001A



D001A



D001A



D001A



D001A



D001A



D001B



D001B



D001B



D001B



D001B



D001B



D001B



D001B



D001B



D001B



D001B



D001C



D001A



D001A



D001A



D001A



D001A



D001A



D001A



D001C



D001C



D001C



D001C



D001C



D001C



D001A



D001C



D001C



D001C



D001C



D001C



D001C



D001C



D001C



Giunzione ant./motore



D004A



D004A



D004B



D004B



D004



D004



D004



D004



D004A



D004A



D004B



D004B



D004B



D004B



D004B



D004



D004



D004



D004



D004B



D004B



D004B



D004B



D004B



D004B



D004B



D004B



D004B



D004B



Giunzione ant./posteriore



D006



D006



D006



D006



D006



D006



D006



D006



D006



D006



D006



D006



D006



D006



D006



D006



D006



D006



D006



D006



D006



D006



D006



Giunzione iniettori



D081A



D081A



D081B



D081B



D081



D081



D081



Quadro strumenti



E050A



E050A



E050A



E050A



E050A



E050B



E050B



E050B



E050B



E050B



E050B



E050B



E050C



E050C



E050A



E050B



E050C



E050C



Quadro strumenti



E050A



E050A



E050A



E050A



E050A



E050B



E050B



E050B



E050B



E050B



E050B



E050B



E050C



E050C



E050A



E050B



E050C



E050C



Quadro strumenti



E050A



E050A



E050A



E050A



E050A



E050B



E050B



E050B



E050B



E050B



E050B



E050B



E050C



E050C



E050A



E050B



E050C



E050C



Quadro strumenti



E050A



E050A



E050A



E050A



E050A



E050B



E050B



E050B



E050B



E050B



E050B



E050B



E050C



E050C



E050A



E050B



E050C



E050C



Quadro strumenti



E050A



E050A



E050A



E050A



E050A



E050B



E050B



E050B



E050B



E050B



E050B



E050B



E050C



E050C



E050A



E050B



E050C



E050C



Quadro strumenti



E050A



E050A



E050A



E050A



E050A



E050B



E050B



E050B



E050B



E050B



E050B



E050B



E050C



E050C



E050A



E050B



E050C



E050C



Teleruttore elettrovalvole GPL



J024



Teleruttore elettrovalvole metano



J025



J025



Teleruttore alimentazione metano/GPL



J026



J026



J026



Teleruttore esclusione alimentazione benzina



J027



J027



Sonda lambda su pre-catalizzatore



K015



K015



K015



Sonda lambda su catalizzatore



K017



Sonda lambda su catalizzatore



K017



Sonda lambda su catalizzatore



K017



Sonda lambda su catalizzatore



K017



Sonda lambda su catalizzatore



K017



Sonda lambda su catalizzatore



K017



Sensore di fase



K047



K047



K047



K047



K047



Sensore di fase



K047



K047



K047



K047



K047



Sensore di fase



K047



K047



K047



K047



K047



Sensore di fase



K047



K047



K047



K047



K047



Elettrovalvola recupero vapori combustibile



L010



L010



Elettrovalvola recupero vapori combustibile



L010



L010



Elettrovalvola recupero vapori combustibile



L010



L010



Elettrovalvola recupero vapori combustibile



L010



L010



Elettrovalvola recupero vapori combustibile



L010



L010



Dispositivo elettr. commutazione benzina/metano



M016



Dispositivo elettr. commutazione benzina/metano



M016



Dispositivo elettr. commutazione benzina/metano



M016



Dispositivo elettr. commutazione benzina/metano



M016



Elettropompa combustibile e misuratore di livello



N040



N040



N040



N040



Elettropompa combustibile e misuratore di livello



N040



N040



N040



N040



Elettropompa combustibile e misuratore di livello



N040



N040



N040



N040



Elettropompa combustibile e misuratore di livello



N040



N040



N040



N040



Elettropompa combustibile e misuratore di livello



N040



N040



N040



N040



Elettropompa combustibile e misuratore di livello



N040



N040



N040



N040


Can't find your car? Check -> DiagnostData.com!