AUTOMOTIVE ELECTRICIANS

Fiat DOBLO 1.4 8v Da 10/2000 – AVVIAMENTO E RICARICA – – MY 2005 – SCHEMA ELETTRICO, LOCALIZZAZIONE COMPONENTI, DESCRIZIONE FUNZIONALE – SCHEMA ELETTRICO, LOCALIZZAZIONE COMPONENTI, DESCRIZIONE FUNZIONALE

Fiat DOBLO 1.4 8v  Da 10/2000 – AVVIAMENTO E RICARICA –  – MY 2005 – SCHEMA ELETTRICO, LOCALIZZAZIONE COMPONENTI, DESCRIZIONE FUNZIONALE – SCHEMA ELETTRICO, LOCALIZZAZIONE COMPONENTI, DESCRIZIONE FUNZIONALE



Componenti - AVVIAMENTO E RICARICA - Fiat DOBLO 1.4 8v Da 10/2000



Codice componenteDenominazioneRiferimento al complessivo
A001BATTERIA
A10ALTERNATORE
A20MOTORINO D''AVVIAMENTO
B001CENTRALINA DI DERIVAZIONE
B2CENTRALINA DI DERIVAZIONE SOTTO PLANCIA
C2MASSA BATTERIA SU MOTORE
C3MASSA BATTERIA SU SCOCCA
C15MASSA PLANCIA LATO GUIDA
D004GIUNZIONE ANTERIORE/MOTORE
D29GIUNZIONE CAVI MOTORE / CAVO SERVIZI MOTORE
E50QUADRO STRUMENTI
H001COMMUTATORE DI ACCENSIONE
M001BODY COMPUTER



Codice componenteDenominazioneRiferimento al complessivo
A001BATTERIA
A10ALTERNATORE
A20MOTORINO D''AVVIAMENTO
B001CENTRALINA DI DERIVAZIONE
B2CENTRALINA DI DERIVAZIONE SOTTO PLANCIA
C2MASSA BATTERIA SU MOTORE
C3MASSA BATTERIA SU SCOCCA
C15MASSA PLANCIA LATO GUIDA
D004GIUNZIONE ANTERIORE/MOTORE
D29GIUNZIONE CAVI MOTORE / CAVO SERVIZI MOTORE
E50QUADRO STRUMENTI
H001COMMUTATORE DI ACCENSIONE
M001BODY COMPUTER
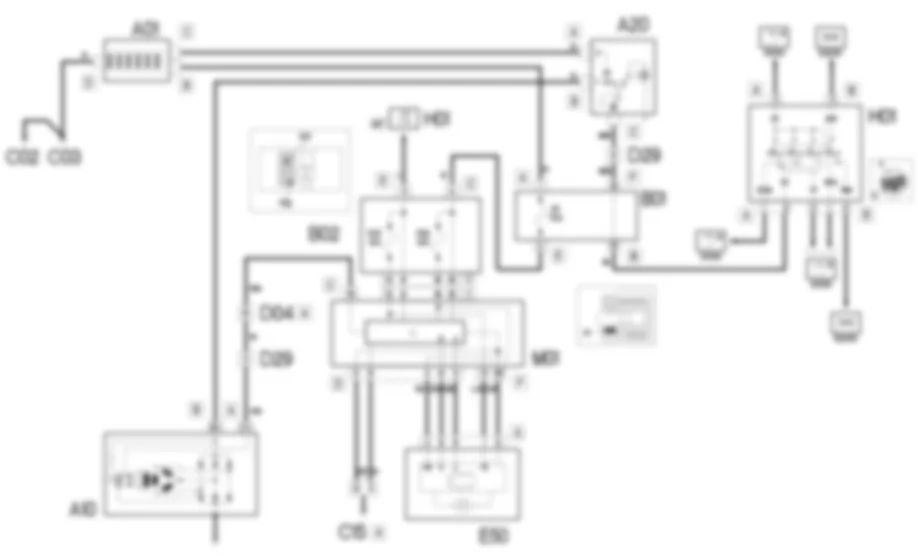
Il circuito di avviamento e ricarica e composto dalla batteria, dal motorino di avviamento e dall''alternatore.La batteria (12V) e del tipo a ridotta manutenzione.Il motorino di avviamento consiste in un motore a corrente continua alimentato dalla batteria ed in un elettromagnete di eccitazione.Ruotando la chiave di accensione nella posizione estrema (AVV) vengono alimentati gli avvolgimenti del motorino, generando le forze elettromagnetiche che fanno ruotare il pignone del motorino stesso.Contemporaneamente viene eccitato l''elettromagnete che aziona il meccanismo di innesto del pignone nella corona dentata del volano, mettendo cosi in rotazione l''albero motore.L''alternatore ricarica la batteria durante la normale rotazione del motore.L''alberino dell''alternatore (rotore) viene messo in rotazione dall''albero motore attraverso una cinghia.Alimentato con la corrente di eccitazione, il rotore genera un campo magnetico che induce sull''avvolgimento fisso (statore) una corrente alternata.Un ponte raddrizzatore a diodi posto sul retro dell''alternatore trasforma la corrente alternata in continua, che viene inviata a ricaricare la batteria.Un regolatore di tensione, pure incorporato nell''alternatore, mantiene un’erogazione di corrente a tensione costante (circa 14 V) per tutti i campi di variazione del carico e del regime del motore.
Dal commutatore di accensione H01 esce una linea (50) dal pin 3 connettore A proveniente direttamente dalla batteria. Con chiave di accensione sulla posizione estrema (AVV) viene alimentato l’avvolgimento dell’elettromagnete del motorino d’avviamento A20 al pin C.Inoltre il pin A del motorino e alimentato con la tensione proveniente direttamente dalla batteria A01 connettore B.La corrente continua generata dall’alternatore A10 (pin B+) viene inviata a ricaricare la batteria A01 passando attraverso il motorino d’avviamento A20 pin B.Quando l’alternatore non genera tensione, percio quando non ricarica la batteria, invia un segnale di massa dal pin D+ al body computer M01 pin 19 del connettore C.Questi comanda quindi l’accensione della spia “insufficiente ricarica della batteria” nel quadro strumenti E50 dai pin 5 e 6 del connettore D (linea CAN).Quando il motore e ormai avviato, questo segnale diventa pari a 12 V di tensione e la spia pertanto si spegne.Il body computer e il quadro di bordo comunicano tra loro tramite i pin 5 e 6 connettore D di M01 e i pin 9 e 8 connettore A di E50.Il body computer puo essere alimentato tramite il pin 11 connettore E (alimentazione “sotto chiave”) e il pin A connettore C (alimentazione diretta) della centralina di derivazione B02. Per l’alimentazione diretta esiste un fusibile di protezione F1 situato nella centralina di derivazione B01.Queste linee alimentano anche il quadro di bordo E50 tramite due linee protette dai fusibili F37 e F53 della centralina di derivazione B02 ed entranti nel quadro ai pin 1 e 3 connettore A.I pin 8 e 9 del connettore D del body computer sono invece collegati a massa.

BATTERIA



A001A



A001A



A001A



A001B



A001C



A001C



A001C



A001C



A001D



A001D



A1A



A1B



A1B



A1C



A1D



A1D



A1F



A1F



A1F



A1F



A1F



A1F



A1F



A1F



A1F



A1H



ALTERNATORE



A010A



A010A



A010A



A010B



A010B



A10A



A10A



A10B



A10B



MOTORINO D''AVVIAMENTO



A020A



A020A



A020A



A020A



A020B



A020B



A020C



A020C



A020C



A020C



A20A



A20A



A20B



A20B



A20C



A20C



CENTRALINA DI DERIVAZIONE



B001A



B001B



B001C



B001C



B001C



B001C



B001C



B001D



B001E



B001F



B001F



B001F



B001F



B001F



B1A



B1A



B1B



B1C



B1C



B1C



B1C



B1C



B1C



B1C



B1C



B1D



B1E



B1E



B1F



B1F



B1F



B1F



B1F



B1F



CENTRALINA DI DERIVAZIONE SOTTO PLANCIA



B002A



B002A



B002A



B002A



B002A



B002C



B002D



B002D



B002E



B002E



B002E



B002F



B002G



B002G



B2A



B2A



B2A



B2A



B2A



B2C



B2D



B2D



B2D



B2E



B2E



B2E



B2E



B2F



B2G



MASSA BATTERIA SU MOTORE



C002



C002



MASSA BATTERIA SU SCOCCA



C003



C003



MASSA PLANCIA LATO GUIDA



C015A



C015A



C015C



C15A



C15A



C15B



C15C



GIUNZIONE ANTERIORE/MOTORE



D004A



D004A



D004A



D004A



D004A



D004A



D004A



D004A



D004B



D004B



D004B



D004B



D004B



D004B



D004B



D004B



D4A



D4A



D4A



D4A



D4A



D4A



D4A



D4A



D4A



D4A



D4B



D4B



D4B



D4B



D4B



D4B



D4B



D4B



D4B



D4B



GIUNZIONE CAVI MOTORE / CAVO SERVIZI MOTORE



D029



D029



D029



D029



QUADRO STRUMENTI



E050A



E050A



E050B



E050B



E050B



E50A



E50A



E50B



E50B



E50B



E50B



E50B



COMMUTATORE DI ACCENSIONE



H001A



H001B



H1A



H1B



BODY COMPUTER



M001A



M001A



M001A



M001A



M001A



M001C



M001C



M001C



M001D



M001D



M001E



M001E



M001F



M001F



M1A



M1A



M1A



M1A



M1C



M1D



M1E



M1F


Can't find your car? Check -> DiagnostData.com!