AUTOMOTIVE ELECTRICIANS

Fiat MULTIPLA 1.9 JTD 8V fino a 05/04 – LUCI ANABBAGLIANTI – – Euro 3 – SCHEMA ELETTRICO, LOCALIZZAZIONE COMPONENTI, DESCRIZIONE FUNZIONALE – SCHEMA ELETTRICO, LOCALIZZAZIONE COMPONENTI, DESCRIZIONE FUNZIONALE

Fiat MULTIPLA 1.9 JTD 8V  fino a 05/04 – LUCI ANABBAGLIANTI –  – Euro 3 – SCHEMA ELETTRICO, LOCALIZZAZIONE COMPONENTI, DESCRIZIONE FUNZIONALE – SCHEMA ELETTRICO, LOCALIZZAZIONE COMPONENTI, DESCRIZIONE FUNZIONALE
Schema elettrico

Componenti
Codice componenteDenominazioneRiferimento al complessivo
B1Centralina di derivazioneB5Scatola MAXI FUSEC10Massa ant. sinistra-
C11Massa ant. destra-
C15Massa plancia lato guida-
F10Proiettore sinistroF11Proiettore destroH1Commutatore di accensioneH5DevioguidaJ45Teleruttore mantenimento anabbaglianti-
Localizzazione componenti

Componenti
Codice componenteDenominazioneRiferimento al complessivo
B1Centralina di derivazioneB5Scatola MAXI FUSEC10Massa ant. sinistra-
C11Massa ant. destra-
C15Massa plancia lato guida-
F10Proiettore sinistroF11Proiettore destroH1Commutatore di accensioneH5DevioguidaJ45Teleruttore mantenimento anabbaglianti-
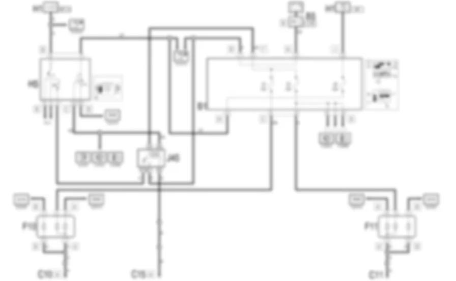
DescrizioneLa vettura e dotata di due proiettori specifici per le luci anabbaglianti.Le luci anabbaglianti vengono inserite dal devioguida ruotando l'apposita ghiera nella posizione successiva alle luci di posizione.Un apposito teleruttore - posto sottoplancia accanto alla centralina di derivazione- mantiene accese le luci anabbaglianti anche ad abbaglianti inseritiIl circuito e protetto da due fusibili uno per il proiettore destro, uno per quello sinistro.Il circuito luci anabbaglianti fornisce anche il consenso al funzionamento del regolatore assetto fari ed al circuito lavafari
Descrizione funzionale Il circuito delle luci anabbaglianti e azionato dal devioguida H5 . Portando il commutatore in posizione d'anabbaglianti, si alimenta "sotto chiave" (INT/A) la linea che alimenta i proiettori F10 (sinistro) e F11 (destro). Ciascun circuito e protetto da un fusibile della centralina di derivazione B1 : F5 per il proiettore destro e F4 per quello sinistro. Con le sole luci anabbaglianti inserite, tale alimentazione attraversa il teleruttore/deviatore di mantenimento anabbaglianti J45 . Se avviene la commutazione delle luci da anabbaglianti ad abbaglianti, tale alimentazione si interrompe, ma e sostituita da quella fornita dal pin 87 del deviatore J45 : il segnale d'inserimento delle luci abbaglianti - attraverso il devioguida H5 e la alimentazione sotto chiave (INT) della linea protetta dal fusibile F8 della centralina di derivazione B1 - eccita il teleruttore (pin 85) che commuta l'alimentazione sulla linea diretta (maxifuse J/B2 di B5 ) che mantiene cosi alimentato il circuito delle luci anabbaglianti anche ad abbaglianti inseriti. La linea d'alimentazione del proiettore destro - protetta dal fusibile F5 - funge anche da segnale di consenso per il regolatore assetto fari ( 2880191VedereE3080REGOLATORE ASSETTO FARI ) e il lavafari ( 2880019VedereE3022LAVAFARI )

Centralina di derivazione



B001A



B001A



B001C



B001C



B001D



B001E



B001E



B001E



B001F



B001G



B001H



B001H



B001H



B001I



B001I



B001I



B001J



B001J



B001B



B001B



B001B



B001B



B001B



B001B



B001C



B001C



B001C



B001C



B001C



B001C



B001C



B001D



B001D



B001D



B001D



B001D



B001D



B001D



B001E



B001E



B001E



B001G



B001G



B001G



B001H



B001H



B001H



B001H



B001I



B001I



B001J



B001J



B001H



Centralina di derivazione



B001A



B001A



B001C



B001C



B001D



B001E



B001E



B001E



B001F



B001G



B001H



B001H



B001H



B001I



B001I



B001I



B001J



B001J



B001B



B001B



B001B



B001B



B001B



B001B



B001C



B001C



B001C



B001C



B001C



B001C



B001C



B001D



B001D



B001D



B001D



B001D



B001D



B001D



B001E



B001E



B001E



B001G



B001G



B001G



B001H



B001H



B001H



B001H



B001I



B001I



B001J



B001J



B001H



Centralina di derivazione



B001A



B001A



B001C



B001C



B001D



B001E



B001E



B001E



B001F



B001G



B001H



B001H



B001H



B001I



B001I



B001I



B001J



B001J



B001B



B001B



B001B



B001B



B001B



B001B



B001C



B001C



B001C



B001C



B001C



B001C



B001C



B001D



B001D



B001D



B001D



B001D



B001D



B001D



B001E



B001E



B001E



B001G



B001G



B001G



B001H



B001H



B001H



B001H



B001I



B001I



B001J



B001J



B001H



Massa ant. destra



C011



C011



C011



C011



C011



C011



Massa plancia lato guida



C015A



C015A



C015B



C015B



C015



Proiettore sinistro



F010A



F010B



F010



F010A



F010B



Proiettore sinistro



F010A



F010B



F010



F010A



F010B



Proiettore sinistro



F010A



F010B



F010



F010A



F010B



Proiettore sinistro



F010A



F010B



F010



F010A



F010B



Proiettore sinistro



F010A



F010B



F010



F010A



F010B


Can't find your car? Check -> DiagnostData.com!